Dwiyanto, Hendri Ari (2025) Pra Rancangan Pabrik Terephthalic Acid dari Dimetil 1,4-Benzenedicarboxylate Menggunakan Proses Hidrolisis. Undergraduate thesis, UPN Veteran Jawa Timur.
|
Text (COVER)
21031010022-COVER.pdf Download (2MB) | Preview |
|
|
Text (Bab 1)
21031010022-BAB 1.pdf Download (395kB) | Preview |
|
|
Text (Bab 2)
21031010022-BAB 2.pdf Download (304kB) | Preview |
|
|
Text (Bab 3)
21031010022-BAB 3.pdf Restricted to Repository staff only until 3 November 2028. Download (138kB) |
||
|
Text (Bab 4)
21031010022-BAB 4.pdf Restricted to Repository staff only until 3 November 2028. Download (226kB) |
||
|
Text (Bab 5)
21031010022-BAB 5.pdf Restricted to Repository staff only until 3 November 2028. Download (247kB) |
||
|
Text (Bab 6)
21031010022-BAB 6.pdf Restricted to Repository staff only until 3 November 2028. Download (314kB) |
||
|
Text (Bab 7)
21031010022-BAB 7.pdf Restricted to Repository staff only until 3 November 2028. Download (1MB) |
||
|
Text (Bab 8-11)
21031010022-BAB 8-11.pdf Restricted to Repository staff only until 3 November 2028. Download (16MB) |
||
|
Text (Daftar Pustaka)
21031010022-DAFTAR PUSTAKA.pdf Download (200kB) | Preview |
|
|
Text (Lampiran)
21031010022-LAMPIRAN.pdf Restricted to Repository staff only until 3 November 2028. Download (4MB) |
||
|
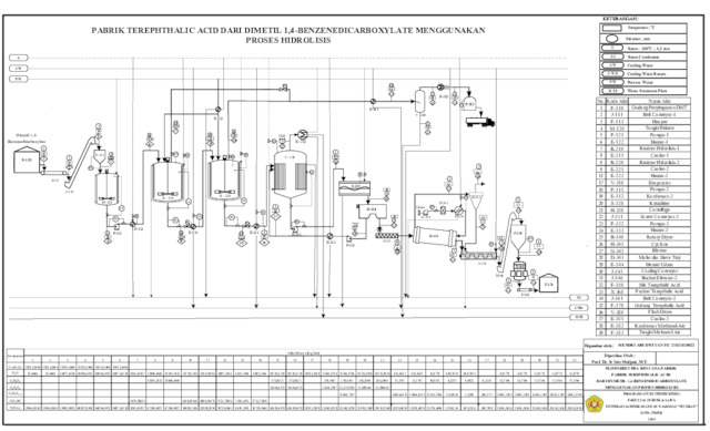
Text (Flowsheet)
21031010022-FLOWSHEET.pdf Download (345kB) | Preview |
Abstract
Terephthalic Acid (TPA) is an important intermediate used in the production of PET resin and plasticizers. A TPA plant with a capacity of 100,000 tons per year is planned to be established in JIIPE Industrial Estate, Gresik, utilizing a two-stage hydrolysis of Dimethyl Terephthalate (DMT) followed by purification and crystallization to obtain pure TPA. Economic analysis shows a ROI of 21.38%, IRR of 16.19%, Payback Period of 4 years 10 months, and BEP of 31.20%, indicating that the plant is technically and economically feasible.
| Item Type: | Thesis (Undergraduate) | ||||||||
|---|---|---|---|---|---|---|---|---|---|
| Contributors: |
|
||||||||
| Subjects: | T Technology > T Technology (General) T Technology > TP Chemical technology T Technology > TP Chemical technology > TP155 Chemical engineering |
||||||||
| Divisions: | Faculty of Engineering > Departement of Chemical Engineering | ||||||||
| Depositing User: | Hendri Ari Dwiyanto | ||||||||
| Date Deposited: | 03 Nov 2025 06:50 | ||||||||
| Last Modified: | 03 Nov 2025 06:50 | ||||||||
| URI: | https://repository.upnjatim.ac.id/id/eprint/45990 |
Actions (login required)
![]() |
View Item |
