Berliana, Putri Dwi (2025) PABRIK UREA FORMALDEHID DARI UREA DAN FORMALDEHID DENGAN PROSES KONTINYU. Undergraduate thesis, UPN Veteran Jawa Timur.
|
Text (Cover)
COVER TA.pdf Download (5MB) | Preview |
|
|
Text (Bab 1)
BAB I.pdf Download (633kB) | Preview |
|
|
Text (Bab 2)
BAB II.pdf Download (449kB) | Preview |
|
|
Text (Bab 3)
BAB III.pdf Restricted to Repository staff only until 16 September 2028. Download (236kB) |
||
|
Text (Bab 4)
BAB IV.pdf Restricted to Repository staff only until 16 September 2028. Download (439kB) |
||
|
Text (Bab 5)
BAB V.pdf Restricted to Repository staff only until 16 September 2028. Download (366kB) |
||
|
Text (Bab 6)
BAB VI.pdf Restricted to Repository staff only until 16 September 2028. Download (364kB) |
||
|
Text (Bab 7)
BAB VII.pdf Restricted to Repository staff only until 16 September 2028. Download (1MB) |
||
|
Text (Bab 8-11)
BAB VIII-XI.pdf Restricted to Repository staff only until 16 September 2028. Download (2MB) |
||
|
Text (Daftar pustaka)
DAFTAR PUSTAKA.pdf Download (230kB) | Preview |
|
|
Text (Lampiran)
LAMPIRAN.pdf Restricted to Repository staff only until 16 September 2028. Download (8MB) |
||
|
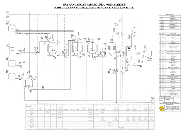
Text (Flowsheet)
FLOWSHEET.pdf Download (396kB) | Preview |
Abstract
A Urea Formaldehyde plant using a continuous process with a production capacity of 40,000 tons per year will be established in the Java Integrated Industrial and Port Estate (JIIPE), located in Sukomulyo, Manyar District, Gresik Regency. The plant is planned to operate 24 hours a day for 330 days a year, utilizing Urea with 99.95% purity and Formaldehyde with 37% concentration as raw materials. Urea Formaldehyde is primarily used as an adhesive in wood-based products such as plywood, particle board, MDF, as well as furniture and wooden flooring. In the construction sector, this resin is also utilized in the production of decorative panels, thermal and sound insulation boards in foam form, and various other wood-based building materials. The manufacturing process of Urea Formaldehyde consists of two main reactions: methylolation and condensation.
| Item Type: | Thesis (Undergraduate) | ||||||||
|---|---|---|---|---|---|---|---|---|---|
| Contributors: |
|
||||||||
| Subjects: | T Technology > TP Chemical technology > TP155 Chemical engineering | ||||||||
| Divisions: | Faculty of Engineering > Departement of Chemical Engineering | ||||||||
| Depositing User: | PUTRI DWI BERLIANA | ||||||||
| Date Deposited: | 16 Sep 2025 02:11 | ||||||||
| Last Modified: | 16 Sep 2025 02:11 | ||||||||
| URI: | https://repository.upnjatim.ac.id/id/eprint/43653 |
Actions (login required)
![]() |
View Item |
